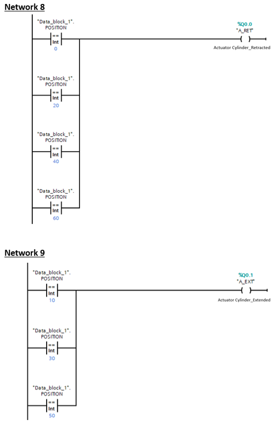
Question: Explain the function ( This snip took from tia portal v 1 8 software ) .
Explain the function This snip took from tia portal v software
Step by Step Solution
There are 3 Steps involved in it
1 Expert Approved Answer
Step: 1 Unlock
Question Has Been Solved by an Expert!
Get step-by-step solutions from verified subject matter experts
Step: 2 Unlock
Step: 3 Unlock
