Question: Need help with engineering Thermodynamic questions. solve for Question 2 to 11. Emergency Values: In case you cannot solve one of the first tasks, use
Need help with engineering Thermodynamic questions.


solve for Question 2 to 11.
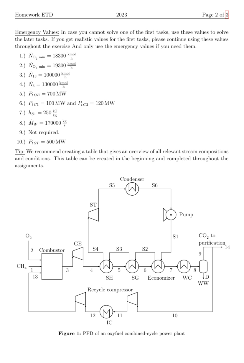
Emergency Values: In case you cannot solve one of the first tasks, use these values to solve the later tasks. If you get realistic values for the first tasks, please continue using these values throughout the exercise And only use the emergency values if you need them. 1.) NO2min=18300hkmol 2.) NO2min=19300hkmol 3.) N13=100000hkmol 4.) N3=130000hkmol 5.) PtGE=700MW 6.) PtC1=100MW and PtC2=120MW 7.) hS1=250kgkJ 8.) MW=170000skg 9.) Not required. 10.) PtST=500MW Tip: We recommend creating a table that gives an overview of all relevant stream compositions and conditions. This table can be created in the beginning and completed throughout the assignments. Figure 1: PFD of an oxyfuel combined-cycle power plant Homework ETD 2023 Page 3 of 3 1.) Determine the minimum molar flow rate NO2min of pure oxygen necessary for completely converting the CH4 from the feed 1. The reaction taking place in the combustor is CH4+2O2CO2+2H2O 2.) The global O2 excess is 2%. This means that 2% more O2 is supplied to the process than the minimum amount determined in the previous part of the assignment. Calculate the molar flow rate N2 of the oxygen stream 2. Note that it contains Ar, too! 3.) Calculate the molar fractions and molar flow rate N13 of stream 13 by drawing mole balances around the entire process. The molar flow rate N10 of the recycle stream 10 is 90% the molar flow rate N9 of stream 9 . Since they are directly connected, the molar fractions of streams 9,10 and 14 is identical. The methane entering the combustor is burned completely (xCH43=0). 4.) Calculate the molar composition and molar flow rate N3 of stream 3 . 5.) Calculate the power output PtGE of the GE (Cisen=80%). Assume ideal gas behavior with an isentropic exponent of =1.19. The inlet temperature is T3=1300C 6.) Calculate the power input of the recycle compressor (both stages: PtC1 and PtC2 ). Stream 12 has a pressure of p12=3.6 bar and a temperature of T12=70C. For each compressor stage, an isentropic exponent of =1.28 and an isentropic efficiency of isen=75% can be assumed. 7.) The ST has a feed pressure of pS4=110bar and the condenser discharges saturated liquid at a temperature of TS6=55C. Calculate the specific enthalpy hS1 of the stream S1 assuming that the pump operates isentropic. 8.) The ST has a feed temperature of TS4=540C. Determine the specific enthalpy hS4 of the stream S4 using MINI-REFPROP. The flue gas stream leaving the economizer has a temperature of T7=80C and a constant molar heat capacity of Cp= 45600Jkmol1K1. Calculate the water/ steam mass flow rate MW in the Rankine cycle based on the heat transfered in the three heat exchangers economizer, SH and SG. 9.) Calculate the heat flow rates (heat streams in MW) in the economizer, SG, and SH, respectively, using MINI-REFPROP. Their respective effluent streams are boiling liquid, saturated steam and superheated steam. 10.) Calculate the power output PtST of the ST using MINI-REFPROP. The turbine operates of an isentropic efficiency of isen=78%. 11.) Calculate the power plant's net electricity output. For simplicity, assume that all electrical efficiencies are el=1 and neglect the pump. The air separation unit (ASU) supplying the oxygen requires 200kWh electrical power per metric ton of oxygen/argonmix produced. The power consumption of the CO2 compression and purification is 75kWh per ton of raw CO2 stream
Step by Step Solution
There are 3 Steps involved in it
Get step-by-step solutions from verified subject matter experts
